【摘要】简要概述石油化工系统配电系统,DCM635系列无扰动快速切换装置在石油化工典型供电系统的工作过程,无扰动快切装置的特点,无扰动装置在石油化工配电系统供电可靠性的意义。
【关键词】无扰动快切、备自投切换、厂用电切换、用电连续性
一、概述
石化行业是国民经济的支柱行业之一,基本上是大型和特大型联合企业,是国家的重点企业。石化行业由于生产工艺流程的特殊性,供电质量要求很高,电网公司供电或自备电厂的供电都会因故障或负荷冲击等原因,产生计划外停电、过电压或晃电等现象。因石化行业大量电机负载特性,非正常停电现象的发生往往会引起设备停运或空转、工艺流程中断,甚至直接导致重大事故。
对大多数企业来说低压备自投装置可以满足使用要求,通过装设DCM631系列低压备自投对进线分段以及发电机进行自动投切,完全满足停电的自动恢复,而石化企业往往装设有大量的电动机负荷,而各电动机的容量、参数不一致,功率从几个千瓦到一百多千瓦不等,失电后电动机在短时间由于惯性继续旋转,电动机转入发电机状态进行励磁发电,母线电压为多台规格不同的电机发电合成的复合电压,传统备自投为检无压延时投切,此时的低电压已经导致电机自动失锁停机,需要再起动恢复生产,而此时生产工艺已经丢失,备自投装置的使用效果并不理想。实际中往往由于多台电机起动的冲击非常大,每一台的冲击为额定的好几倍,这样严重的导致切换后保护起动,导致切换失败,造成大范围停电,严重影响用电可靠性以及石化企业用电安全。
无扰动快速切换装置,尤其对于石化企业存在大量的感应电动机的情况,当需要快速切换时可以从快速切换,同期切换,残压切换和延时切换中优选的切换模式,完成无扰动投切。
二、无扰动快速切换装置切换过程简介
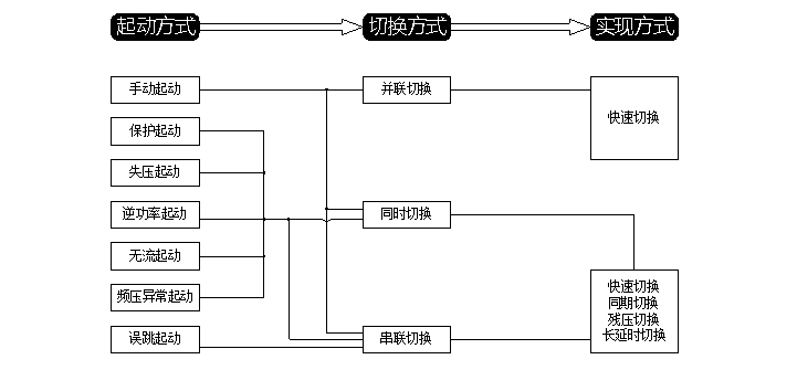
DCM635系列电源无扰动快速切换装置提供七种起动方式。手动起动时支持并联、同时和串联。误跳支持串联,其他五种起动方式支持串联、同时切换方式。并联切换方式只有快速切换实现方式,串联和同时支持快速、同捕、残压和长延时四种切换实现方式。

切换流程框图

切换流程动态图
三、无扰动切换装置功能以及特点
3.1主要功能
☆ 装置适用于两种接线系统:进线、母联
☆ 具有手动起动、保护起动、失压起动、误跳起动、无流起动、逆功率起动等多种起动方式
☆ 事故切换、非工况切换(失压、开关误跳)功能
☆ 并联、串连、同时三种开关切换顺序选择
☆ 快速实现待合闸两侧的快速、同捕、残压、长延时切换
3.2辅助功能
☆ PT断线
☆ 备用电源失电
☆ 开关异常闭锁
☆ 合闸回路测时
☆ 智能故障录波
☆ 全息黑匣子记录
☆ 装置自检故障告警
☆ 智能切换闭锁识别
☆ 母联开关电流保护(母联方式)
☆ 智能卸载出口(选配)
☆ 定值远方召唤和修改
3.3装置特点
☆ 采用了双核32位DSP微处理器,快切内核和人机界面内核独立
☆ 实时多任务操作系统及C++编程技术,可实现在线编程
☆ 开关合闸时间精准统计,自动适应开关老化及开关更换
☆ 实时系统自检,系统工作电源、AD状态、内存状态实时自检,确保稳定可靠
☆ 抗干扰设计,较高EMC电磁兼容等级试验,软硬件复合闭锁架构
☆ 大屏幕双显示(液晶汉化显示和LED显示),方便运行人员巡检
☆ 硬件互换性好,方便用户维护及减少备件的数量
☆ 采用6U、19/3英寸标准机箱,背插式结构,可就地安装在开关柜上或集中组屏
四、结束语
石油化工企业采用DCM635系列无扰动快速切换装置,可灵活适用于单母分段接线方式、单母接线方式的电源切换系统。当任意一路进线电源失去时,DCM635装置均能投入另一侧进线电源。DCM635系列装置经历了数次事故切换和正常切换,表现出极高的可靠性。
由于在设计和调试阶段,充分地考虑石化企业负荷情况,通过和我公司技术人员认真沟通,做好了各种可能出现情况的模拟实验,在运行中严格运行管理,从多个石化现场投入运行后实际动作结果来看,装置均能正确动作、准确记录、运行维护简洁,很大程度提高了石化企业供电可靠性、维护的便利性,为石化企业无扰动切换控制方案。